Schéma tuyauterie et instrumentation
Un schéma tuyauterie et instrumentation (en anglais Piping and instrumentation diagram, abrégé P&ID ou simplement PID[1]), communément appelé schéma TI[2], est un diagramme qui définit de manière exhaustive les éléments d'une installation industrielle visant à mettre en oeuvre un procédé industriel[3]. Il est le schéma le plus précis et le plus complet utilisé par les ingénieurs pour la description d'un procédé[4], mais aussi par les opérateurs et la maintenance.
Ce document rédigé à la suite du schéma de procédé (en anglais Process flow diagram, abrégé PFD) précise les éléments de contrôle, les tuyauteries, les détails sur l'isolation, les équipements et instruments liés à la sureté et la interconnexions entre les différents ensembles et sous-ensembles[5]. Il ne comporte généralement aucune cote ou dimension[6].
Les équipements ainsi que les vannes et les éléments de contrôle sont décrits par des symboles.
Contenu d'un schéma TI

En plus des éléments cités sur le schéma de procédés, on trouve sur un schéma tuyauterie et instrumentation les informations suivantes[5],[7],[8] :
- Équipements incluants :
- Cuves, colonnes, pompes, compresseurs, échangeurs thermiques, fours, tours de refroidissement, etc.
- Disques de rupture, soupape, plaque à orifice (diaphragmes), filtres, purgeur vapeur, regard, évents, etc.
- Tuyauterie indiquant :
- Classe de tuyauterie et identification.
- Direction du flux.
- Interconnections.
- Isolation thermique et traçage électrique.
- Vannes et instrumentation ainsi que les boucles de régulations.
- Limites de fournitures et limites des ensembles et sous-ensembles.
D'autres informations peuvent compléter le schéma uniquement si elles apportent des éléments de compréhension majeurs concernant le fonctionnement du procédé ou sa sécurité :
- Données opératoires et dimensions des équipements.
- Positionnement des équipements (étages, sans se supplanter à un schéma altimétrique).
- Informations sur l'isolation sonore.
- Données sur les alimentations électriques et pneumatiques.
- Notes pour la maintenance ou l'opérabilité.
Comme tout dessin technique, le PID doit inclure un cartouche, essentiel au traçage de la documentation et de ses révisions[9].
Position dans la documentation industrielle
Avant de générer le PID, le procédé industriel doit avoir été étudié en détail et les documents suivants validés[5] :
- Schéma de procédé (PFD).
- Description du procédé.
- Bilan de matière.
Ces documents sont généralement réalisés par des ingénieurs spécialisés en génie des procédés. Le PID étant quant à lui un travail conjoint regroupant de nombreuses disciplines : automatisme, instrumentation, tuyauterie, mécanique, sécurité des procédés.
Une fois le PID réalisé, les étapes suivantes sont généralements effectuées :
- Réalisation de l'HAZOP[10],[11].
- Rédaction des cahiers des charges pour l'achat des équipements.
- Plan d'implantation et altimétriques.
- Plan 3D.
- Rédaction de l'analyse fonctionnelle, document qui servira à la programmation des séquences automatiques.
Il est important de minimiser la répétition d'information sur les différents documents pour minimiser les erreurs humaines et le report d'information lors de modifications. Ainsi, par exemple, un PID donne les informations principales d'une tuyauterie (diamètre nominal (en), classe de tuyauterie, matériau, isolation) mais ne doit en aucun cas représenter sa longueur, ses coudes, son parcours dans l'installation. Pour obtenir ces informations, il faut se référer au plan isométrique de la tuyauterie.
Normes et standards
Les PID suivent généralement un standard national ou international mais parfois aussi interne aux entreprises.
Les principales normes applicables aux PID sont :
- Standards ISO (Organisation internationale de normalisation), en tant que standard international, et en particulier :
- Normes Européennes et Britanniques :
- BS EN 62424[12]
- Standards DIN (en) (Deutsches Institut für Normung, Institut allemand de normalisation en allemand), en particulier :
- DIN 19227[13]
- DIN EN 60617
- Standard ANSI/ISA S5.1[14] (American National Standards Institute / International Society of Automation)
Néanmoins tout projet, usine ou entreprise peut décider d'adopter ses propres conventions que ce soit pour uniformiser différents sites de production, renforcer la confidentialité par des codes spécifiques ou permettre la représentation d'éléments techniques spécifiques non décrits dans les normes[11].
Symboles selon la norme ISO
Les équipements sont représentés par des symboles standardisés par la famille des normes ISO 14617[15] pour les symboles généraux et la famille des normes ISO 10628[16] pour les symboles spécifiques aux schémas de procédé pour l'industrie chimique et pétrochimique.
![]() |
Tuyau | ![]() |
Tuyau isolé | ![]() |
Tuyau protégé par un manteau | ![]() |
Tuyau chauffé ou refroidi |
![]() |
Réacteur à double manteau | ![]() |
Citerne pressurisée | ![]() |
Réacteur avec demi-tubes | ![]() |
Colonne |
![]() |
Pompe (général) | ![]() |
Compresseur, Pompe à vide (général) | ![]() |
Sac | ![]() |
Bouteille de gaz |
![]() |
Ventilateur | ![]() |
Ventilateur axial | ![]() |
Ventilateur radial | ||
![]() |
Four, incinérateur | ![]() |
Tour de refroidissement | ![]() |
Séchoir, évaporateur | ||
![]() |
Échangeur de chaleur | ![]() |
Échangeur de chaleur | ![]() |
Échangeur de chaleur à plaques | ![]() |
Échangeur de chaleur à spirales |
![]() |
Échangeur de chaleur à tubes concentriques | ![]() |
Échangeur de chaleur à faisceau tubulaire | ![]() |
Échangeur de chaleur à faisceau de tubes en U | ||
![]() |
Sortie couverte pour gaz d'échappement | ![]() |
Évent | ![]() |
Filtre à poussière ou à particules | ![]() |
Entonnoir |
![]() |
Purgeur de condensat | ![]() |
Regard | ![]() |
Réducteur de pression | ![]() |
Tube flexible |
![]() |
Vanne | ![]() |
Vanne de contrôle | ![]() |
Vanne manuelle | ![]() |
Clapet anti-retour |
Description des instruments de mesure

Dans un PID, les instruments de mesure sont indiqués ainsi que leurs caractéristiques. On trouve trois types de capteurs[11] :
- les indicateurs ;
- les enregistreurs ;
- les éléments de contrôle.
Les instruments sont indiqués par un cercle dans lequel on trouve les renseignements sur le type de capteur (cf. Tableau) ainsi qu'un numéro d'identification.
| Propriété mesurée | Préfixe propriété | Indication | Transmission | Enregistrement | Régulation | Indication et régulation | Enregistrement et régulation |
|---|---|---|---|---|---|---|---|
| Débit (Flow rate) | F | FI | FT | FR | FC | FIC | FRC |
| Niveau (Level) | L | LI | LT | LR | LC | LIC | LRC |
| Pression (Pressure) | P | PI | PT | PR | PC | PIC | PRC |
| Analyse qualitative (Quality) | Q | QI | QT | QR | QC | QIC | QRC |
| Radiation (Radiation) | R | RI | RT | RR | RC | RIC | RRC |
| Température (Temperature) | T | TI | TT | TR | TC | TIC | TRC |
| Poids (Weight) | W | WI | WT | WR | WC | WIC | WRC |
| Autre propriété, à spécifier dans une note | X | XI | XT | XR | XC | XIC | XRC |
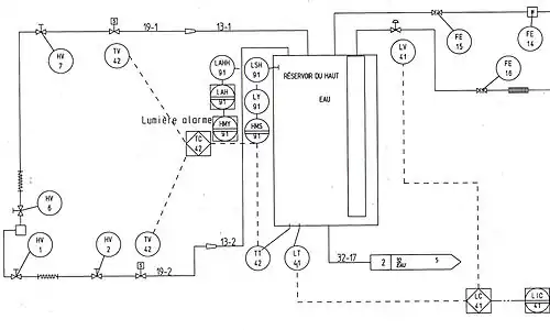
Exemple de lecture d'un PID

Le PID ci-contre présente deux équipements désignés T001 (T pour tank, cuve) et P001 (P pour pump, pompe). Ces deux équipements ont leurs caractéristiques principales décrites dans un cartouche en haut à gauche. Ce cartouche n'est pas nécessaire, néanmoins il aide à la compréhension et à la lecture du document.
Le sens global du flux suit une convention commune qui est d'aller de la gauche vers la droite[11] et est indiqué par des flèches.
Les lignes sont désignées par un identifiant décrivant leurs principales caractéristiques (01-100-PE-N et 02-100-PE-N) :
- Le premier numéro de deux chiffres est un identifiant arbitraire, ici itératif.
- Le numéro suivant, "100", indique le diamètre nominal (en) de la tuyauterie.
- Le sigle "PE" indique le matériau, ici polyéthylène.
- N indique peut-être que la ligne n'est pas isolée thermiquement[source insuffisante].
La cuve T001 a chacun de ses piquages désignés, N signifiant Nozzle (piquage en anglais) et M Manhole (trou d'homme en angais) :
- N1 est l'arrivé du solvant.
- N2 est la décharge de la soupape.
- N3 est la sortie de solvant de la cuve vers la pompe P001.
- N4 est l'évent couvert de la cuve.
- N5 est l'instrument qui évalue le niveau de solvant dans la cuve.
- N6 est l'instrument qui prévient d'un niveau bas dans la cuve.
- M1 est un trou d'homme qui permet les inspections et interventions de la maintenance à l'intérieur de la cuve.
L'automatisme est indiqué entre l'instrument L0011 et la pompe P001 par une ligne en pointillés qui relie le symbole "SH", qui signifie Switch High[17], au moteur de la pompe P001. L'instrument de niveau L0012 indique quant à lui "AL" qui signifie Alarm Low[17]. On déduit donc du PID que la pompe P001 est automatiquement démarrée lorsque le niveau haut est atteint dans la cuve et qu'une information sur la supervision sera affichée si le niveau bas est atteint pour que l'opérateur l'arrête. On peut aussi lire de par les bulles d'instrumentation que L0011 et PI0013 ont des affichages locaux de leurs valeurs tandis que la valeur de L0012 est reportée sur la supervision[17] (la bulle est coupée en deux d'un trait horizontal entre "L" et "0012").
Au refoulement de la pompe, on a dans cet ordre sur la ligne : une réduction de DN50 à DN100, un té qui amène à une soupape tarée à 6 barg (bar gauge en anglais, bar relatif), un manomètre noté PI0013, un clapet anti-retour et une vanne papillon puis une indication que le schéma se poursuit sur l'unité 3.
Références
- ↑ (en) Béla G. Lipták, Process Control and Optimization, Instrument Engineers' Handbook, 4e éd., vol. 2, 2005.
- ↑ Michel Grout et Patrick Salaun, Instrumentation industrielle - 4e éd.: Spécification et installation des capteurs et vannes de régulation, Dunod, (ISBN 978-2-10-082047-4, lire en ligne), p. 6
- ↑ James P. Trevelyan et Nicky Ackland-Snow, 50 principes et applications de l'ingénierie, le Courrier du livre, coll. « 3 minutes pour comprendre », , 160 p. (ISBN 978-2-7029-1558-5), p. 76
- ↑ (en) Sean Moran, Moran's dictionary of chemical engineering practice, Elsevier, , 648 p. (ISBN 978-0-12-819599-4, OCLC on1311356841, lire en ligne), p. 418
- 1 2 3 (en) Nayyar, M. L. (1999)., Piping Handbook, , 2256 p. (ISBN 978-0-071-50016-6, lire en ligne), p. 553-561
- ↑ (en) Moe Toghraei, Piping and instrumentation diagram development, John Wiley & Sons, Inc, , 472 p. (ISBN 978-1-119-32933-6), p. 28
- ↑ Gavin P. Towler et R. K. Sinnott, Chemical engineering design: principles, practice, and economics of plant and process design, Butterworth-Heinemann, , 1263 p. (ISBN 978-0-08-096659-5), p. 254
- ↑ BS EN ISO 14001:2015 and BS EN ISO 14004:2016 - Combined, BSI British Standards, 26 p. (lire en ligne), p. 9-10
- ↑ ISO 7200:2004 « [archive] », sur www.iso.org, ISO, février 2004 (consulté le 20 mai 2021), p. 7.
- ↑ (en) Paolo Mocellin, Jacopo De Tommaso, Chiara Vianello et Giuseppe Maschio, « Experimental methods in chemical engineering: Hazard and operability analysis— HAZOP », The Canadian Journal of Chemical Engineering, vol. 100, no 12, , p. 3450–3469, page 10 de l'article (ISSN 0008-4034 et 1939-019X, DOI 10.1002/cjce.24520, lire en ligne
, consulté le ) - 1 2 3 4 (en) Seán Moran, Process plant layout, Butterworth-Heinemann, an imprint of Elsevier, , 758 p. (ISBN 978-0-12-803355-5 et 978-0-12-803356-2), p. 40-42
- ↑ « NF EN 62424 »
[PDF], sur Afnor EDITIONS, (consulté le ) - ↑ (en) « DIN 19227-2 ; Control technology; graphical symbols and identifying letters for process control engineering; representation of details », sur din-en, (consulté le )
- ↑ (en) « ISA5.1, Instrumentation Symbols and Identification- ISA », sur isa.org (consulté le )
- ↑ ISO ICS > 01.080.30 Symboles graphiques utilisés dans les dessins, schémas, plans, cartes de construction mécanique et de bâtiment et dans la documentation technique des produits s'y rapportant
- ↑ ISO ICS > 71.020 Production dans l'industrie chimique
- 1 2 3 « NF EN 62424 »
[PDF], sur Afnor, (consulté le )
Voir aussi
Articles connexes
- Génie chimique
- International Society of Automation
- Schéma-bloc
- Schéma de procédé
- Métiers : Dessinateur industriel, Tuyauteur industriel, Plombier
- Portail de la chimie
- Portail de la production industrielle
- Portail du génie mécanique




































