ML-1

Le ML-1 était un réacteur nucléaire expérimental construit dans le cadre du programme d'énergie nucléaire de l'armée américaine (en anglais : Army Nuclear Power Program) entre 1961 et 1965. Il était destiné à fournir de l'énergie nucléaire depuis un camion pouvant accompagner les troupes d'un endroit à un autre, afin d'alimenter les centres de commandement et de communication, les hôpitaux d'évacuation, les dépôts et les systèmes de radar et d'armes[1].
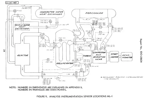
Contrairement aux sept autres réacteurs de ce programme, il n'utilisait pas une turbine à vapeur, mais le fluide de refroidissement (de l'azote à une pression de 2 170 kPa) entraînait une turbine à gaz à cycle fermé (en anglais : closed-cycle gas turbine). Il avait été conçu pour produire 3,3 MW thermique et une puissance mécanique de 400 kW sur l'arbre de sortie, pour une température de sortie de 649 °C[2].
Bien que le concept de la turbine à gaz à cycle fermé utilisant de l'azote ait été éprouvée, le système n'a pas répondu aux attentes. Il a donc été abandonné et le développement du ML-1 s'est terminé en 1965, après plusieurs réaménagements importants et seulement quelques centaines d'heures de tests en tout. Des concepts similaires ont été plus récemment proposés dans le cadre du programme du réacteur à lit de boulets (en anglais : Pebble-bed reactor, ou PBMR) en tant que dérivés de celui-ci.
En 1964, une analyse économique avait conclu que le coût global de l'achat et de l'exploitation du ML-1 sur une période de 10 ans serait environ dix fois supérieur à celui d'une centrale diesel comparable à des coûts de carburant normaux[3].
Concept

Le concept de base d'une turbine à gaz à cycle fermé utilisant de l'azote (un gaz relativement inerte), avec une source de chaleur à fission nucléaire interposée entre le compresseur et la turbine à gaz, était, et reste encore, très convaincant.
Ainsi, le Commission de l'énergie atomique américaine a réalisé qu'un tel réacteur pourrait répondre aux besoins de l'armée. L'armée étant intéressée, le processus de conception et de fabrication avait pu commencer.
Conception et fabrication
La conception du ML-1 était motivée par les exigences du client (l'armée américaine) qui souhaitait une turbine transportable par avion (ayant un poids faible et étant de la taille d'un conteneur de fret). Cette contrainte avait conduit les ingénieurs d'Aerojet General Nucleonics, l'entrepreneur principal du projet, à faire des choix de conception inhabituels.
Le concept ne comportait pas de blindage encombrant, mais nécessitait une zone d'exclusion du personnel de 150 m durant son fonctionnement. Il incorporait des dispositifs d'amélioration de l'efficacité, tels que des récupérateurs. L'isolation avait été spécifiée pour permettre de maintenir les valeurs thermiques dans les limites optimales. Un système de contrôle sophistiqué et un cœur complexe avaient été mis en place. Une toute nouvelle turbine à gaz avait été conçue pour l'application. Le fluide fournissant le travail mécanique, l'azote, était comprimé à 9 fois la pression atmosphérique (910 kPa).
La spécification du concept avait atteint ses objectifs : la centrale fonctionnait (sur le papier) et elle était transportable conformément aux exigences de l'armée.
Le ML-1 avait ensuite été fabriqué conformément aux spécifications, bien que l'on ait découvert plus tard que certains matériaux non conformes étaient présents (l'alliage d'acier inoxydable spécifié pour certaines tuyauteries, de nuance 316L, avait une composition insuffisante en chrome en plusieurs endroits, ce qui le rendait sensible à la corrosion ) même si cela n'était pas immédiatement apparent dans le produit livré.
Tests de validation
Le ML-1 a fonctionné comme centrale électrique pour la première fois le 21 septembre 1962, ne produisant que quelques kilowatts d'électricité. Il a atteint sa pleine puissance le 28 février 1963[1]. Le 4 mars, après le premier essai de 100 heures à pleine puissance, on a découvert que du gaz de refroidissement fuyait dans l'eau du modérateur. La centrale a alors été démontée et reconstruite, puis remise en service au printemps 1964[1].
Le ML-1 a fonctionné (quoique jamais comme spécifié, n'atteignant qu'une puissance de pointe de 66% de la puissance électrique prévue), mais il a rencontré de nombreux problèmes majeurs tout au long de sa route. Des arrêts soudains étaient monnaie courante, souvent dus à des lectures de capteurs erronées, tandis que les vrais problèmes mécaniques, ceux concernant les composants non nucléaires du système, n'étaient souvent pas détectés avant que des dommages importants ne se produise. A tort ou à raison, des hauts gradés de l'armée en sont venus à le considérer comme un « citron », et les coupes budgétaires dues à la guerre du Vietnam ont définitivement mis fin au projet en 1965.
Analyse
Adams[4] fait valoir que la conception et la mise en œuvre du ML-1 étaient défectueuses en raison de la décision de construire une turbine à gaz à cycle fermé utilisant de l'azote, qui était très évolué, hautement efficace et facilement transportable, avant même la création de toute autre version fonctionnelle du concept.
Adams estime que les concepteurs du ML-1 ont pris plusieurs décisions incorrectes[4] :
- L'ajout d'un récupérateur inutile, juste pour améliorer l'efficacité.
- L'utilisation d'une source de chaleur par fission à tube d'eau basée sur une calandre qui n'était pas encore éprouvée dans le « monde réel ».
- L'utilisation d'une pression de neuf atmosphères à l'entrée du compresseur, ce qui économisait de l'espace mais nécessitait une turbine sur mesure plutôt qu'une turbine conçue pour les pressions atmosphériques.
- L'ajout d'une feuille isolante dans la tuyauterie de gaz pour améliorer l'efficacité (la feuille s'est ensuite cassée et a contaminé la boucle fermée avec ses débris, causant des problèmes de décontamination pour les ingénieurs).
- L'utilisation de composants uniques et de conception toute nouvelle au lieu d'utiliser des aéronefs éprouvés dans le commerce ou des turbines dérivées de la production d'énergie.
Notes et références
- 1 2 3 Lawrence H. Suid, The Army's Nuclear Power Program: The Evolution of a Support Agency, Contributions in Military Studies, Number 98, (ISBN 978-0-313-27226-4)
- ↑ Wayne, « ML-1 nuclear power plant initial power tests », American Nuclear Society 9th Annual Meeting, Salt Lake City, UT (United States), Aerojet-General Nucleonics,
- ↑ United States, « AEC Authorizing Legislation: Hearings Before the Joint Committee on Atomic Energy, Congress of the United States. 84th-93rd Congress », United States. Congress. Joint Committee on Atomic Energy, , p. 414 (lire en ligne, consulté le )
- 1 2 Adams, « ML-1 Mobile Power System: Reactor in a Box », Atomic Insights, USA, Adams Atomic Engines, Inc., (consulté le )
Liens externes
- Programme d'énergie nucléaire de l'armée - Exposition virtuelle sur les réacteurs expérimentaux au quartier général de l'US Army Corps of Engineers
- Le rapport de conception du ML-1 (1960)
- Etudes de transportabilité : centrale nucléaire ML-1 (1960)
- Essai à pleine puissance et endurance limitée de la centrale nucléaire ML-1 (1964)
- Rapports d'avancement trimestriels du programme Army Gas-Cooled Reactor Systems (1963-1964)
- Relocalisation du réacteur ML-1 (1965), description et photos du déplacement du ML-1 de son emplacement d'essai vers un autre site proche sur un camion
- Description et histoire du programme ML-1, extrait de l'Atomic Energy Commission Authorizing Legislation (1966)
- Centrale nucléaire mobile ML-1 : un documentaire de la Commission de l'énergie atomique sur le ML-1
- Exposé des objectifs et des problèmes du ML-1.
- Portail du nucléaire
- Portail des États-Unis